| |||||
FORUM HardWare.fr

Discussions

Vie pratique

[Topic Unik]Construire / rénover sa maison ; Bientôt sur steam| Auteur | Sujet : [Topic Unik]Construire / rénover sa maison ; Bientôt sur steam |
|---|---|
paracyber | Reprise du message précédent :
--------------- Quand on veut on peut, quand on peut on doit" © Bonaparte |
Publicité | Posté le 13-10-2025 à 17:50:07 ![]() ![]() |
e_esprit |
Pour des câbles d'enceintes, hdmi,... Enfin bref, on en a jamais besoin jusqu'au jour où on en aurait eu besoin Message cité 2 fois Message édité par e_esprit le 13-10-2025 à 19:02:18 --------------- Ce n'est point ma façon de penser qui a fait mon malheur, c'est celle des autres. |
libussa |
|
manisque |
Ça peut presque servir pour de l'ethernet 10base2
--------------- Si tu bois froid juste après le potage chaud, ça va faire sauter l'émail de tes dents - Monorailcat iz ohverin |
koskoz They see me trollin they hatin |
--------------- |
sinq Mr.Deft | Bonjour,
--------------- ● Feedbacks ● [TU] GoPro ● TUTO MONTAGE VIDEO |
kimmeria |
|
jma64 Electricien chez MOI 8-)) | .
--------------- . c'est tout |
kimmeria |
En général ils sont posés sur la dalle, car les cloisons en carreaux de plâtre sont montées avant la chape, pour améliorer la résistance de la cloison. Message cité 1 fois Message édité par kimmeria le 14-10-2025 à 17:58:55 |
Publicité | Posté le 14-10-2025 à 17:58:28 ![]() ![]() |
sinq Mr.Deft |
--------------- ● Feedbacks ● [TU] GoPro ● TUTO MONTAGE VIDEO |
kimmeria |
J'ai fait : Tu peux probablement réduire un peu le "10mm de vide". Le but est juste de ne pas toucher la cloison plâtre avec les rails, pour éviter les bruits solidiens. Petits plus : Question à te poser : tu conserves les portes intérieures ? Message cité 2 fois Message édité par kimmeria le 14-10-2025 à 18:30:52 |
jma64 Electricien chez MOI 8-)) |
--------------- . c'est tout |
koskoz They see me trollin they hatin | Du coup, pour les bloc prises de mon mur, je vois qu'il n'y a pas de consensus bien qu'une majorité de personnes conseille de garder les arrivées.
--------------- |
kimmeria |
|
koskoz They see me trollin they hatin |
--------------- |
koskoz They see me trollin they hatin |
--------------- |
fegre Voleur professionnel | Ça marche aussi avec de la fumée, genre de vapoteuse pour ceux qui sont concernés |
neo world | trop bien avec un arôme : suivez le parfum de fraise dans la maison. Même les enfants peuvent participer |
acualyisdolan Flotte mais jamais ne sombre | Salut
--------------- Sondage pharmacien@HFR ici : https://goo.gl/forms/7cIJiIFNm0lKGOfm1 |
acualyisdolan Flotte mais jamais ne sombre |
--------------- Sondage pharmacien@HFR ici : https://goo.gl/forms/7cIJiIFNm0lKGOfm1 |
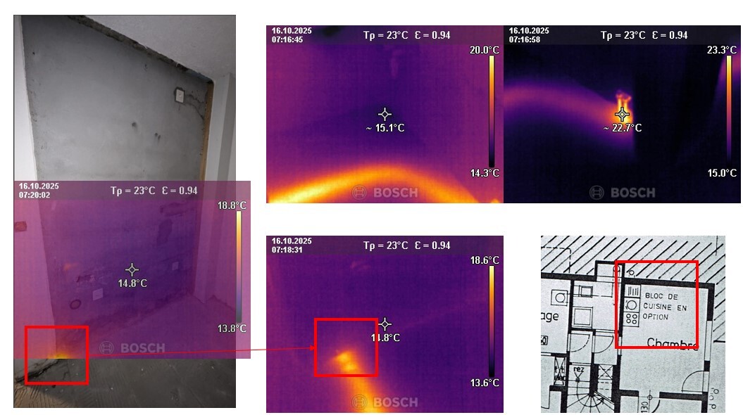
acualyisdolan Flotte mais jamais ne sombre | Caméra thermique j'ai et du coup ça donne ça :
--------------- Sondage pharmacien@HFR ici : https://goo.gl/forms/7cIJiIFNm0lKGOfm1 |
neo world |
Dion Acceuil | Un vrai Gopnik --------------- It is not called show art |
jma64 Electricien chez MOI 8-)) |
--------------- . c'est tout |
Roger01 | Elle est déjà en alu actuellement |
acualyisdolan Flotte mais jamais ne sombre |
--------------- Sondage pharmacien@HFR ici : https://goo.gl/forms/7cIJiIFNm0lKGOfm1 |
gloinfred |
|
forgefx |
|
incubusss s.c.i.e.n.c.e |
|
kimmeria |
Message édité par kimmeria le 17-10-2025 à 10:41:54 |
Publicité | Posté le ![]() ![]() |

FORUM HardWare.fr

Discussions

Vie pratique

[Topic Unik]Construire / rénover sa maison ; Bientôt sur steam| Sujets relatifs | |
|---|---|
| Soupes maison : vos recettes | Electricité a la maison: gros problème |
| Recherche déco pour maison | Faire du sport à la maison ? |
| Faire construire au lieu d'acheter ? | Cadeau à construire? |
| Maison d'édition ? | Cherche Maison a louer sur Limoges |
| [archi] Prix d'une maison en monomur terre cuite ? | maison de retraite!! |
| Plus de sujets relatifs à : [Topic Unik]Construire / rénover sa maison ; Bientôt sur steam | |


