| |||||
FORUM HardWare.fr

Discussions

Vie pratique

[Topic Unik]Construire / rénover sa maison ; Bientôt sur steam| Auteur | Sujet : [Topic Unik]Construire / rénover sa maison ; Bientôt sur steam |
|---|---|
Roger01 | Reprise du message précédent :
|
Publicité | Posté le 17-02-2023 à 20:49:24 ![]() ![]() |
silkr |
|
wolowizard |
|
kimmeria |
Ouai, la solution 2xBA13 m'arrange clairement en terme de surface perdue
Bah franchement je ne sais pas. Actuellement la cloison est en carreaux de plâtre 70mm, densité 68kg/m². Alors qu'une plaque de BA13 ça a une densité de 9kg/m². Edit : Message cité 1 fois Message édité par kimmeria le 17-02-2023 à 21:58:39 |
andre1980 Les gros nichons vaincront | c'est pas juste la double peau de placo qui va joué.
Message cité 1 fois Message édité par andre1980 le 17-02-2023 à 22:09:50 --------------- Pacific Crest Trail, 4250km de marche au USA (Vente sur Amazon aussi). |
teepodavignon |
--------------- Laurent est mon fils. |
Pascal_974 | Bonjour,
Message cité 1 fois Message édité par Pascal_974 le 18-02-2023 à 06:30:29 |
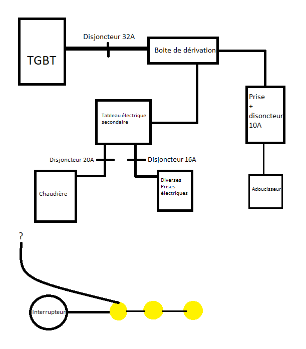
bigboss_91 | Je viens tenter ma demande ici. La prise sera installé sur un mur qui est dépourvu d'alimentation électrique, mais qui à l'avantage d'être la cloison de l'escalier menant à la cave, là où on passe une bonne majorité de câblages. Ma première situation - possibilité : cette prise électrique servira uniquement au branchement d'une lampe de table. Est-ce que je peux me brancher au circuit électrique alimentant la lumière de la cave ou est-ce déconseillé / interdit ? Et si oui, est-ce que je peux me "brancher / partir" de l'interrupteur ? (car cet interrupteur se situe 1m50 au-dessus de cette future prise électrique, donc option ultra simple) Ma seconde situation - possibilité : /!\ Schéma de qualité /!\ Est-ce que je peux me brancher / modifier l'intérieur du boitier de dérivation (qui est composé bêtement de dominos) ? D'avance merci pour votre aide Message édité par bigboss_91 le 18-02-2023 à 09:21:21 --------------- * Jeu du moment : Clair Obscur Expedition 33 / Mes jeux passés ... * |
eeeinstein Électricien au CERN |
paracyber |
--------------- Quand on veut on peut, quand on peut on doit" © Bonaparte |
Publicité | Posté le 18-02-2023 à 09:23:37 ![]() ![]() |
FRACTAL |
|
Pascal_974 | Merci pour vos réponses.
|
bigboss_91 |
Du coup le mieux serait de me brancher au disjoncteur 10A? Ou depuis la boîte de dérivation? --------------- * Jeu du moment : Clair Obscur Expedition 33 / Mes jeux passés ... * |
silkr |
|
shebangz | Hello. Message cité 2 fois Message édité par shebangz le 18-02-2023 à 11:46:54 |
paracyber |
--------------- Quand on veut on peut, quand on peut on doit" © Bonaparte |
k-nar Laqué. | --------------- Pseudo Rocket League: Topper Harley |
paracyber |
--------------- Quand on veut on peut, quand on peut on doit" © Bonaparte |
carbon38 Dead Rabbit! :o |
|
jma64 Electricien chez MOI 8-)) |
|
rody | Hello, je suis en train de préparer pour le printemps/été la pose de dalles sur plots pour ma terrasse béton.
--------------- Mon feed ici Origin : Urbain_Lambert |
RiderCrazy |
https://application.jouplast.com/build/webgl/V0.19/ |
rody | Merci mais elle ne propose pas des carreaux 120*40 --------------- Mon feed ici Origin : Urbain_Lambert |
RiderCrazy | Ah oui, j'suis pas allé vérifier ça, je l'ai utilisé pour mes dalles en 60x60 Message édité par RiderCrazy le 18-02-2023 à 16:04:30 |
bigboss_91 |
Mon schéma est bon (enfin je pense).
--------------- * Jeu du moment : Clair Obscur Expedition 33 / Mes jeux passés ... * |
kimmeria |
|
kimmeria |
|
andre1980 Les gros nichons vaincront |
--------------- Pacific Crest Trail, 4250km de marche au USA (Vente sur Amazon aussi). |
andre1980 Les gros nichons vaincront |
Message cité 1 fois Message édité par andre1980 le 18-02-2023 à 22:06:26 --------------- Pacific Crest Trail, 4250km de marche au USA (Vente sur Amazon aussi). |
Carbon'R Fahren macht frei |
Et pourquoi pas une tablette d'argile tant que tu y es ! --------------- Lady Moon - Joyeux Noël ! |
jma64 Electricien chez MOI 8-)) | .
|
rody |
--------------- Mon feed ici Origin : Urbain_Lambert |
k-nar Laqué. |
Putain je déteste faire ça --------------- Pseudo Rocket League: Topper Harley |
djlemon @LemonMBA |
Message édité par djlemon le 19-02-2023 à 11:16:34 --------------- *Neptunes laced the beat like one of the best* | Noreaga - Oh No | Méga-Bonnes-Affaires.com |
rappa noob fever | Je souhaiterais me faire un meuble d’extérieur en béton coffré, des ressources pour faire simplement des calculs de résistance ?
--------------- https://www.instagram.com/tanguypoulout/ |
gimmeshelter Breton abstème... |
|
k-nar Laqué. | Bon j'ai réussi à --------------- Pseudo Rocket League: Topper Harley |
libussa |
|
andre1980 Les gros nichons vaincront | Moi je pense que comme d'habitude, ça mange sur le matos.
Message édité par andre1980 le 19-02-2023 à 16:21:07 --------------- Pacific Crest Trail, 4250km de marche au USA (Vente sur Amazon aussi). |
Publicité | Posté le ![]() ![]() |

FORUM HardWare.fr

Discussions

Vie pratique

[Topic Unik]Construire / rénover sa maison ; Bientôt sur steam| Sujets relatifs | |
|---|---|
| Soupes maison : vos recettes | Electricité a la maison: gros problème |
| Recherche déco pour maison | Faire du sport à la maison ? |
| Faire construire au lieu d'acheter ? | Cadeau à construire? |
| Maison d'édition ? | Cherche Maison a louer sur Limoges |
| [archi] Prix d'une maison en monomur terre cuite ? | maison de retraite!! |
| Plus de sujets relatifs à : [Topic Unik]Construire / rénover sa maison ; Bientôt sur steam | |


